差动继电器厂家-上海上继科技有限公司
发布时间:2019-07-18
上海上继科技有限公司是一家专业从事电力系统继电保护及智能电网电力自动化产品的研发、设计、生产、销售和服务为一体的高科技公司。拥有资深继电保护专家团队和国内**的检测仪器及校验设备。同时还引用国内外先进技术,来进行技术创新。本公司的产品广泛用于电力、工矿、铁路、建筑等国家重大工程输配变电系统上,产品远销东南亚及中东地区。产品通过国家继电保护及自动化设备质量监督检验中心检测,获得ISO-9001:2000国际质量体系认证。“科技创新,诚信务实”是公司的经营理念,本公司以高超的技术支持和对用户高度负责的售后服务赢得了输配电成套企业的信赖,且树立了良好的信誉。

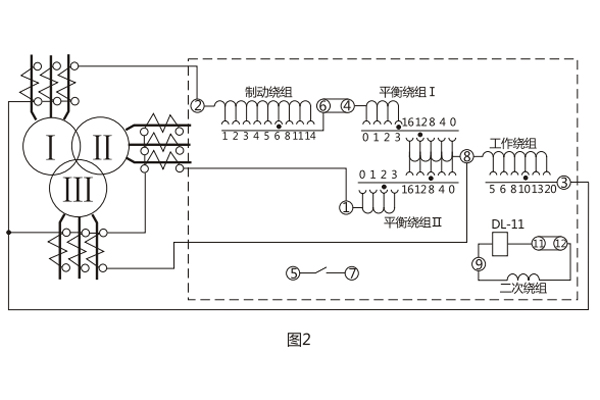
BCH-1差动继电器具有一个制动绕组,能对两绕组及三绕组电力变压器进行单相差动保护。
一、BCH-1差动继电器的结构
BCH-1差动继电器由 DL- 11电磁式电流继电器(执行元件)及一个中间快速饱和变流器(以下简称变流器)组成。
继电器具有制动绕组,它构成差动继电器的一些主要技术性能,如制动特性,躲避励磁涌流特性以及消除不平衡电流效应的自相变流器的性能等。
变流器的导磁体是一个三柱形铁芯,用几组“山”形导磁片叠装而成,在导磁体的中柱上放置工作绕组和平衡绕组制动绕组和次级绕组则均分成两部分,分别放在导磁体的两个边柱上,其连接方法应使得制动绕组与二次绕组及平衡绕组I、Ⅱ之间亦无相互感应,二次绕组里的感应电势是由工作绕组的磁化产生的,为了能改变变流器导磁体被饱和的程度,制动绕组的匝数做成是可以改变的。
变流器可以同时防止励磁涌流及电力变压器穿越故障时继电器的误动作。变流器及执行元件放在一个外壳里,继电器安装时可板前接线及板后接线。 变流器接线示意如图1 , 保护三绕组电力变压器时继电器对外接线如图2 。

用变流器连接板上对应孔的整定插塞可以调整动作电流,平衡系数及制动系数,孔上面的数目字表示当在该孔中整定时的插入绕组匝数。

二、BCH-1差动继电器的技术数据
1.额定定电流5A,额定频率50Hz。
2 无制动时继电器的起始动作安匝AWo=60±4。
3.当用于保护三绕组电力变压器时,其动作电流可在3A至12A的范围内进行整定(AWo=60) ,对于动作的最小整定值,其**平衡系数接近于2 。
当用于保护两绕组电力变压器时,其动作电流可以在1.55A至12A的范围内进行整定。
4.由动作电流与制动电流的比值所决定的制动系数Kz可以在广泛的范围内变化,图3的制动特性AWp=f(AWz)是其极限范围,它与工作电流济口制动电流间的相位角有关,但无论在任何角下都不应越出曲线的范围,,5.可靠系数(当一次动作电流等于5IDz的继电器正弦动作电流与当一次动作电流等于5IDZ的正弦动作电流的比值)不小于1.35。

6. 3倍动作电流时差动继电器的动作时间不大于0.035s。
7.继电器具有一个动合触点,在电感性负荷的直流电路中, (其时间常数不大于5x10's) ,且电压不大于220V,电流不大于2A时,触点的断开容量50W。
8.在正常工作状态下当电流为5A且变流器的制动绕组平衡绕组在全部匝数投入的情况下继电器的单相功率消耗不大于8.5VA。
9.变流器的工作、平衡和制动绕组可长期通过电流10A。
10.介质强度 继电器的电路对外露非带电金属部分之间应能耐受2kV, 50Hz的交流电压历时1min而无击穿或闪络现象。
11.继电器的绕组数据如表1所示。

三、BCH-1差动继电器的开孔尺寸


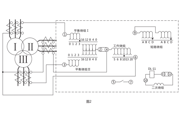
BCH-2差动继电器,作为两绕组及三绕组电力变压器,以及交流发电机的单相差动保护。继电器可以预防由非故障状态(穿越短路电流或变压器空载合闸时)的不稳定的过渡电流而使保护非选择性地动作。
一、BCH-2差动继电器的结构
该继电器由执行元件电磁式电流继电器DL-11及中间快速饱和变流器组成。
继电器具有短路绕组,它构成差动继电器的一些主要技术性能,如直流偏磁特性,消除不平衡电流效应的自相变流器性能等。
快速饱和变流器的所有绕组都是制成带有抽头的,这样就可以对继电器的参数进行阶梯性调整。
当用BCH-2型继电器来保护电力变压器时,平衡绕组的圈数根据这样的条件来选择,即当发生穿越短路时.所有绕组的匝数应相等。
当用继电器保护两绕组变压器时,动作电流可以在更细致的范围内进行调整,因为这时可以利用两个平衡绕组。
变流器和执行元件放在一个外壳内,为了便于对执行元件进行单独的校验调整和试验变流器特性时的须要,执行元件的线圈与变流器的二次绕组,平衡绕组与工作绕组是通过连接板相互连接的.因而可以在调整试验时接通或断开相应的电路。
不要改变继电器能牌上的指针的位置(不要离开能牌刻度)或不动指针而去动弹簧固定螺丝。这样做将恶化躲开磁化电流或不平衡电流非周期分量影响的能力或者当发生保护区内短路时减小继电器的可靠系数。 变流器接线示意图1 , 及其保护三绕组电力变压器时继电器对外接线图如图2。


二、BCH-2差动继电器的技术数据
1.额定电流5A,额定频率50Hz。
2 继电器的起始动作安匝为60±4。
3.继电器的直流助磁特性曲线(如图3)E=f(K)应能进行分段调整;
K一直流分量与相应交流动作值的比值。
ε一具有直流分量时,继电器的交流动作电流与没有直流分量时的交流动作电流的比值。
图3表示了当短绕组接入不同匝数时的E=f(K)曲线簇,当K=0.6时.对应各短路线圈抽头, e值应符合下列规定:
短路绕组抽头位置: t; A-A, 1.6±0.13 ; B-B, 3±0.24 ; C-C, 5±0.38 ; D-D, 7±0.56 ;
4.可靠系数应不小于1.35 ,可靠系数按照下述方法确定:设继电器的动作电流为Id,相应执行元件DL-11型继电器的动作电流为i, 然后转动指针拧紧游丝,使差动继电器的动作电流为5Id,再测得执行元件相应的动作电流i5 ,技下列计算得出可靠系数:

5.3倍动作电流时,差动继电器的动作时间不大于0.035s;
6.当电压不超过220V.电流不超过2A时,继电器触点断开容量在直流有感负荷(时间常数为5x103s)电路中为50W。
7.在额定电流下,当继电器的平衡绕组(1或]:[)和工作绕组的匝数全部接入时,继电器的单相功率消耗应不大于16VA。
8.周围介质温度为+40°C时,继电器的工作绕组与一个平衡绕组应能长期通过10A电流,其温升不应超过65°C。
9.介质强度 继电器各电路对外露非帯电金属部分之间应耐受50Hz、2kV的交流电压历时1min而无击穿或闪络。
10.当各绕组的匝数全部接入,短路绕组接在A-A位置时,它们的阻抗值见表1。

11.继电器的绕组数据见表2。

三、BCH-2差动继电器的开孔尺寸

上海上继科技有限公司(专注电力保护继电器生产厂家)销售热线:021-57233089 QQ:1932551438
{以上内容仅供参考,上海上继科技有限公司有最终解释权}
更多继电器精彩文章——DY-26CE电压继电器开孔尺寸及技术数据