差动继电器厂家简介-上海上继科技有限公司
发布时间:2019-07-18
上海上继科技有限公司是一家专业从事电力系统继电保护及智能电网电力自动化产品的研发、设计、生产、销售和服务为一体的高科技公司。拥有资深继电保护专家团队和国内**的检测仪器及校验设备。同时还引用国内外先进技术,来进行技术创新。本公司的产品广泛用于电力、工矿、铁路、建筑等国家重大工程输配变电系统上,产品远销东南亚及中东地区。产品通过国家继电保护及自动化设备质量监督检验中心检测,获得ISO-9001:2000国际质量体系认证。“科技创新,诚信务实”是公司的经营理念,本公司以高超的技术支持和对用户高度负责的售后服务赢得了输配电成套企业的信赖,且树立了良好的信誉。

DCD-2A差动继电器用于两绕组或三绕组电力变压器以及交流发电机的单相差动保护线路中,作为主保护 。该继电器能预防在非故障状态所出现的暂态电流的作用。例如当电力变压器空载合闸,或在穿越性短路切除后,电压恢复时出现很大的励磁涌流,其瞬时值常达额定电流的5-10倍;这时差动保护不应误动作,但发生区内短路时,却能迅速动作切除故障。
一、DCD-2A差动继电器的技术数据
1.额定值:额定电流5A,额定频率50Hz。
2.无直流分量时,继电器起始动作安匝Awo=60±4。
3.当用于保护三绕组电力变压器或交流发电机时,其动作电流可以在3-12A的范围内进行整定(Awo=60) ;对于动作电流的最小整定值,其**平衡系数接近于2。
4.当用于保护两绕组电力变压器或交流发电机时, 其动作电流可以在1.55-12A的范围内进行整定。
5.继电器的直流偏磁特性ε=f(K) ,可以用改变瓷盘可变电阻器阻值的方法进行连续调整a。当偏移系数K=0.6时,直流偏磁特性在各整定位置下的相对动作电流系数的误差不超过-8% ~+20%。继电器的可靠系数应不小于1.35。
6.当差动继电器动作时,其动作电流为Icp。执行元件相应的正弦动作电流为icpl ,然后转动指针持紧游丝,使得继电器的动作电流为5Icp并测量执行元件相应的正弦动作电流icp5 ,技下式算出可靠系数: KH=icp5/icp1 。
在相同情况下,当差动继电器的动作电流为2Icp时,上述的值不小于1.2。
7. 3倍动作电流时,差动继电器的动作时间,不大于0.035s。
8.当变流器的一个平衡绕组和工作绕组全部匝数接入时,在保护区故障,且电流等于5A,继电器的单相功率消耗不超过16VA。
9.在正常情况下,电流互感器的变比误差被全部补偿(变流器工作回路的磁化力相平衡,导磁体里磁通为零)。工作绕组与平衡绕组能长期通过10A电流。它是一个平衡绕组和工作绕组的全部数接入时,通直流电流进行试验的。
10.工作绕组或每一个平衡绕组的直流电阻不应大于0.050。
11.触点性能
继电器触点应能断开电压不超过250V及电流不超过2A,容量为50W的有感负荷(时间常数为5±0.75ms)的直流回路 , 触点在此规定负荷条件下,继电器应可靠动作1000次。
12.机械寿命:继电器的机械寿命为104次。
13.继电器各导电电路连接在一起对地(或绝象外壳的外长非导电金属部分)以及在电气上无联系的各导电电路之间应能承受2kV(有效值) 50Hz的交流试验电压历时1 m i n试验而无绝缘击穿或闪络现象。
14.继电器能耐受幅值为5kV的冲击电压,此后无绝缘损坏现象。
15.继电器的绕组数据见表1。

二、DCD-2A差动继电器的开孔尺寸

三、DCD-2A差动继电器的结构
继电器由具有一副动合触点的高灵敏、高可靠性的电磁型执行机构和中间速饱和变流器组成。该执行机构为电磁型继电器,在继电器中被作为出口元件。
中间速饱和变流器具有短路绕组和平衡绕组,它构成差动继电器的一些主要技术性能,如直流偏磁特性消除不平衡电流效应的字耦变流器性能。
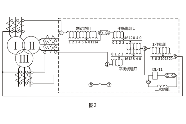
变流器的导磁体由“E”形导磁片叠装而成,有平衡绕组和短路绕组。此外,中间柱上的短路绕组与右侧边柱上的短路绕组通过一瓷盘电位器相连接,二次绕组放在导磁体的另一侧边柱上。绕组在导磁体的分布如图1所示。继电器的内部接线及其保护三绕组电力变压器的原理接线图如图2所示。由于具有平衡绕组,且每隔一匝有抽头,便于调整用以消除由于电流互感器变比不一致等原因引起的不平衡电流的效应。具有两个平衡绕组就使得继电器能用于保护三绕组的电力变压器。


动作电流和平衡作用可通过调整工作绕组、平衡绕组的匝数在宽广范围内进行整定。直流偏磁特性可通过改变继电器口内的瓷盘电位器的阻值进行整定。

BCH-1差动继电器具有一个制动绕组,能对两绕组及三绕组电力变压器进行单相差动保护。
一、BCH-1差动继电器的开孔尺寸

二、BCH-1差动继电器的结构
BCH-1差动继电器由 DL- 11电磁式电流继电器(执行元件)及一个中间快速饱和变流器(以下简称变流器)组成。
继电器具有制动绕组,它构成差动继电器的一些主要技术性能,如制动特性,躲避励磁涌流特性以及消除不平衡电流效应的自相变流器的性能等。
变流器的导磁体是一个三柱形铁芯,用几组“山”形导磁片叠装而成,在导磁体的中柱上放置工作绕组和平衡绕组制动绕组和次级绕组则均分成两部分,分别放在导磁体的两个边柱上,其连接方法应使得制动绕组与二次绕组及平衡绕组I、Ⅱ之间亦无相互感应,二次绕组里的感应电势是由工作绕组的磁化产生的,为了能改变变流器导磁体被饱和的程度,制动绕组的匝数做成是可以改变的。
变流器可以同时防止励磁涌流及电力变压器穿越故障时继电器的误动作。变流器及执行元件放在一个外壳里,继电器安装时可板前接线及板后接线。 变流器接线示意如图1 , 保护三绕组电力变压器时继电器对外接线如图2 。


用变流器连接板上对应孔的整定插塞可以调整动作电流,平衡系数及制动系数,孔上面的数目字表示当在该孔中整定时的插入绕组匝数。
三、BCH-1差动继电器的技术数据
1.额定定电流5A,额定频率50Hz。
2 无制动时继电器的起始动作安匝AWo=60±4。
3.当用于保护三绕组电力变压器时,其动作电流可在3A至12A的范围内进行整定(AWo=60) ,对于动作的最小整定值,其**平衡系数接近于2 。
当用于保护两绕组电力变压器时,其动作电流可以在1.55A至12A的范围内进行整定。
4.由动作电流与制动电流的比值所决定的制动系数Kz可以在广泛的范围内变化,图3的制动特性AWp=f(AWz)是其极限范围,它与工作电流济口制动电流间的相位角有关,但无论在任何角下都不应越出曲线的范围,,5.可靠系数(当一次动作电流等于5IDz的继电器正弦动作电流与当一次动作电流等于5IDZ的正弦动作电流的比值)不小于1.35。

6. 3倍动作电流时差动继电器的动作时间不大于0.035s。
7.继电器具有一个动合触点,在电感性负荷的直流电路中, (其时间常数不大于5x10's) ,且电压不大于220V,电流不大于2A时,触点的断开容量50W。
8.在正常工作状态下当电流为5A且变流器的制动绕组平衡绕组在全部匝数投入的情况下继电器的单相功率消耗不大于8.5VA。
9.变流器的工作、平衡和制动绕组可长期通过电流10A。
10.介质强度 继电器的电路对外露非带电金属部分之间应能耐受2kV, 50Hz的交流电压历时1min而无击穿或闪络现象。
11.继电器的绕组数据如表1所示。

上海上继科技有限公司(专注电力保护继电器生产厂家)销售热线:021-57233089 QQ:1932551438
{以上内容仅供参考,上海上继科技有限公司有最终解释权}
更多继电器精彩文章——DY-38电压继电器安装尺寸及原理