差动继电器生产厂家介绍-上海上继科技有限公司
发布时间:2019-07-18
上海上继科技有限公司是一家专业从事电力系统继电保护及智能电网电力自动化产品的研发、设计、生产、销售和服务为一体的高科技公司。拥有资深继电保护专家团队和国内**的检测仪器及校验设备。同时还引用国内外先进技术,来进行技术创新。本公司的产品广泛用于电力、工矿、铁路、建筑等国家重大工程输配变电系统上,产品远销东南亚及中东地区。产品通过国家继电保护及自动化设备质量监督检验中心检测,获得ISO-9001:2000国际质量体系认证。“科技创新,诚信务实”是公司的经营理念,本公司以高超的技术支持和对用户高度负责的售后服务赢得了输配电成套企业的信赖,且树立了良好的信誉。

BCH-2差动继电器,作为两绕组及三绕组电力变压器,以及交流发电机的单相差动保护。该继电器可以预防由非故障状态(穿越短路电流或变压器空载合闸时)的不稳定的过渡电流而使保护非选择性地动作。
一、BCH-2差动继电器的结构
该继电器由执行元件电磁式电流继电器DL-11及中间快速饱和变流器组成。
继电器具有短路绕组,它构成差动继电器的一些主要技术性能,如直流偏磁特性,消除不平衡电流效应的自相变流器性能等。
快速饱和变流器的所有绕组都是制成带有抽头的,这样就可以对继电器的参数进行阶梯性调整。
当用BCH-2型继电器来保护电力变压器时,平衡绕组的圈数根据这样的条件来选择,即当发生穿越短路时.所有绕组的匝数应相等。
当用继电器保护两绕组变压器时,动作电流可以在更细致的范围内进行调整,因为这时可以利用两个平衡绕组。
变流器和执行元件放在一个外壳内,为了便于对执行元件进行单独的校验调整和试验变流器特性时的须要,执行元件的线圈与变流器的二次绕组,平衡绕组与工作绕组是通过连接板相互连接的.因而可以在调整试验时接通或断开相应的电路。
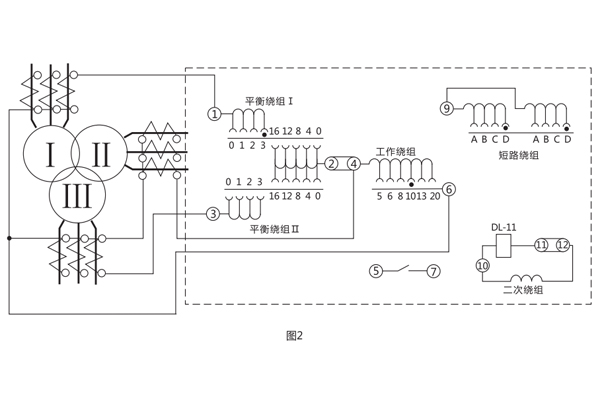
不要改变继电器能牌上的指针的位置(不要离开能牌刻度)或不动指针而去动弹簧固定螺丝。这样做将恶化躲开磁化电流或不平衡电流非周期分量影响的能力或者当发生保护区内短路时减小继电器的可靠系数。变流器接线示意图1 , 及其保护三绕组电力变压器时继电器对外接线图如图2。


二、BCH-2差动继电器的开孔尺寸

三、BCH-2差动继电器的技术数据
1.额定电流5A,额定频率50Hz。
2 继电器的起始动作安匝为60±4。
3.继电器的直流助磁特性曲线(如图3)E=f(K)应能进行分段调整;
K一直流分量与相应交流动作值的比值。
ε一具有直流分量时,继电器的交流动作电流与没有直流分量时的交流动作电流的比值。
图3表示了当短绕组接入不同匝数时的E=f(K)曲线簇,当K=0.6时.对应各短路线圈抽头, e值应符合下列规定:
短路绕组抽头位置: t; A-A, 1.6±0.13 ; B-B, 3±0.24 ; C-C, 5±0.38 ; D-D, 7±0.56 ;

4.可靠系数应不小于1.35 ,可靠系数按照下述方法确定:设继电器的动作电流为Id,相应执行元件DL-11型继电器的动作电流为i, 然后转动指针拧紧游丝,使差动继电器的动作电流为5Id,再测得执行元件相应的动作电流i5 ,技下列计算得出可靠系数:

5.3倍动作电流时,差动继电器的动作时间不大于0.035s;
6.当电压不超过220V.电流不超过2A时,继电器触点断开容量在直流有感负荷(时间常数为5x103s)电路中为50W。
7.在额定电流下,当继电器的平衡绕组(1或]:[)和工作绕组的匝数全部接入时,继电器的单相功率消耗应不大于16VA。
8.周围介质温度为+40°C时,继电器的工作绕组与一个平衡绕组应能长期通过10A电流,其温升不应超过65°C。
9.介质强度 继电器各电路对外露非帯电金属部分之间应耐受50Hz、2kV的交流电压历时1min而无击穿或闪络。
10.当各绕组的匝数全部接入,短路绕组接在A-A位置时,它们的阻抗值见表1。

11.继电器的绕组数据见表2


DCD-5A差动继电器, 用于两绕组或三绕组电力变压器的单相保护线路中做为主保护 。
一、DCD-5A差动继电器的开孔尺寸

二、DCD-5A差动继电器的技术数据
1、额定值
额定电流5A,额定频率50Hz。
2、无直流分量时,继电器起始动作安匝AWo=60±4。
3、当用于保护三绕组变压器时继电器的动作电流可在3-12A的范围内进行整定(AWo=50) ,对于动作电流的最小整定值,其**平衡系数接近于2。
当用于保护两绕组变压器时,动作电流可以在1.55 ~ 12A(AWo=60)这样更细的范围内调整。
4、制动系数
继电器在工作绕组中的动作电流对制动绕组中的电流(当AWr=280时的比值)可以改变。
a.对于**整定动作电流为0.18以上 ;
b.对于3A的整定动作电流为0.63以下;
图3为制动电流与工作电流间有不同的移相角时AWp=f(AWr)的关系曲线。 由图3可以看出制动系数与工作电流和制动电流间移相角的关系不能超过这两条特性曲线。

5、可靠系数
继电器的可靠系数应不小于1.35 。
当差动继电器动作时,其动作电流为Icp,执行元件的正弦动作电流为icp,然后转动指针拧紧游丝,使得继电器的动作电流为5Icp, 并测量执行元件相应的正弦动作电流Icp5 , 按下式算出可靠系数。

在相同的情况下,当差动继电器的动作电流为2Icp时,上述比便不小于1.2。
6、3倍动作电流时,差动继电器的动作时间不大于0.035s,,
7、功效消耗
在额定电流时,继电器的单相功效消耗不应大于如下规定。
a.在正常情况下,当变流器的制动和平衡绕组的匝数全部接入时,不大于8.5VA。
b在区内故障时,变流器的制动,平衡和工作绕组的匝数全部接入时,不大于20VA。
8、在正常情况下,继电器的工作绕组,制动绕组,平衡绕组能长期通过10A的电流。
9、触点性能
继电器触点应能断开电压不超过250V及电流不超过2A,容量为50W的有感负荷(时间常数为5±0.75ms)的直流回路,触点在此规定负荷的条件下,继电器应可靠操作1000次。
10、机械寿命
继电器的机械寿命为104次。
11、继电器各导电电路连在一起对地(或绝缘外壳的外露非导电金属部分)以及在电气上无联系的各导电电路之间应承受2KV (有效值) 50Hz的交流试验电压,历时1min试验而无绝缘击穿或闪络现象。
12、继电器能耐受幅值5kV的冲击电压,此后无绝缘损坏现象。
13、继电器的重量约5kg。
14、继电器的绕组见数据表1。

三、DCD-5A差动继电器的结构
继电器由具有一副动合触点的高灵敏、高可靠性的电磁型执行机构和一个中间速饱和变流器组成。该执行机构为电磁型继电器, 在继电器中被作为出口元件。
变流器的导磁体由“E”形导磁片叠装而成,在导磁体的中间柱上放置工作绕组(差动绕组)及平衡绕组I和平衡绕组II,二次及制动绕组是均分成两半,分别绕在两个边柱上,绕组在导磁体上的分布如图1所示。继电器的内部接线及其保护三绕组电力变压器的原理接线图如图2所示。由于具有平衡绕组,且每隔一匝有抽头以便调整,用以消除由于电流互感器变比不一致等原因引起的不平衡电流的效应。具有两个平衡绕组就使得继电器能用于保护三绕组的电力变压器。


动作电流,平衡作用及制动特性可通过工作绕组、平衡绕组及制动绕组的匝数在宽广的范围内进行整定。
上海上继科技有限公司(专注电力保护继电器生产厂家)销售热线:021-57233089 QQ:1932551438
{以上内容仅供参考,上海上继科技有限公司有最终解释权}
更多继电器精彩文章——DY-37/Z电压继电器接线图及开孔尺寸