JJJ-1型直流绝缘监视继电器产品图片及产品价格-上海上继科技有限公司
发布时间:2019-09-22一、JJJ-1型直流绝缘监视继电器产品图片
JJJ-1直流绝缘监视继电器用于直流母线电压回路,监视直流母线绝缘水平,当直流母线绝缘下降到一定程度时, 该继电器动作发出警告信号。

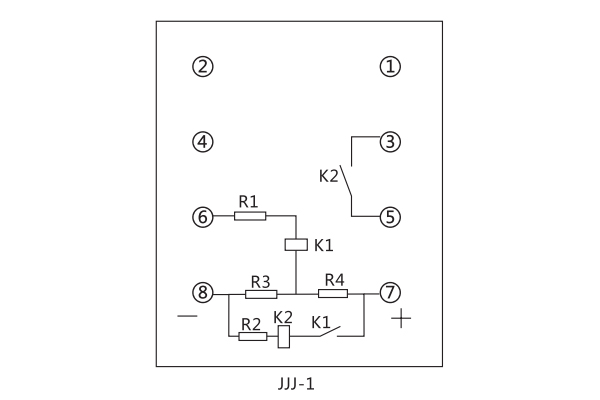
二、JJJ-1型直流绝缘监视继电器接线图

三、JJJ-1型直流绝缘监视继电器技术参数
直流额定电压: 220V、110V、48V。
继电器的平衡电阻和灵敏元件电阻值

继电器动作值:当母线任何一侧对地绝缘电阻下降到下表规定值时,继电器应可靠动作。

触点容量:当直流电压不大于220V,电流不大于0.2A,直流有感负荷(时间常数为5±0.75ms) ,触点断开容量为20W.无感负荷40W。
公司介绍:上海上继科技有限公司是一家专业从事电力系统继电保护及智能电网电力自动化产品的研发、设计、生产、销售和服务为一体的高科技公司。拥有资深继电保护专家团队和国内**的检测仪器及校验设备。同时还引用国内外先进技术,来进行技术创新。本公司的产品广泛用于电力、工矿、铁路、建筑等国家重大工程输配变电系统上,产品远销东南亚及中东地区。产品通过国家继电保护及自动化设备质量监督检验中心检测,获得ISO9001国际质量体系认证。“科技创新,诚信务实”是公司的经营理念,本公司以高超的技术支持和对用户高度负责的售后服务赢得了输配电成套企业的信赖,且树立了良好的信誉。
上海上继科技有限公司(专注电力保护继电器生产厂家)销售热线:021-57233089 QQ:1932551438
{以上内容仅供参考,上海上继科技有限公司有最终解释权}
更多继电器精彩文章——JY8-22A电压继电器主要用途及技术参数