JY-BS/3电压继电器原理及开孔尺寸-上海上继科技有限公司
发布时间:2019-07-25
一、JY-BS/3电压继电器的概述
JY-BS/3集成电路电压继电器用于发电机、变压器、输变电线路的继电保护装置中,作为过电压保护或低电压闭锁启动元件。当提供辅助电源后,可完全代替DJ-100系列、 DY-20系列、 DY-30系列电磁型电压继电器。
本继电器为集成电路型,采用三位拨码开关整定电压值、直观方便、精度高、功耗小、无抖动、动作快、返回系数高。
二、JY-BS/3电压继电器的调试方法
1. 继电器在使用前应检查有无在运输中产生的损坏,即将继电器整定在第一整定点上,用手将可动系统往磁极方向转动,然后放开,可动系统应当转回到原来位置,直到止挡。
2. 继电器重新调整时,必须保证:
a. 可动系统的轴向活动量在0.15~0.25mm之间;
b. 动片和磁极间的气隙应均匀,在任何动作情况下,动片和磁极不应相碰;
c. 在动作过程中,可动系统不得停滞在中间位置;
d. 当指针由第一刻度旋向**刻度时,游丝各圈不得相碰;
e. 当触点在打开位置时,动静触点间总气隙不小于1.5mm;
f. 静触点片和限制片间的间隙为0.1mm~0.3mm。
3. 继电器最小整定值的调整,主要是改变游丝的反作用力的大小,**整定值的调整主要是改变动片和磁极间的气隙等。
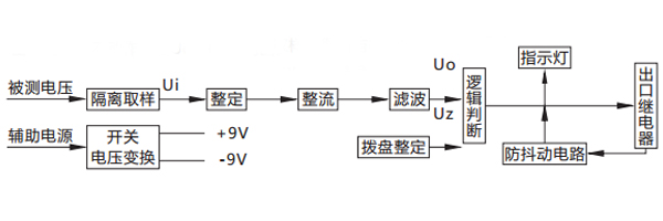
三、JY-BS/3电压继电器的原理
被测电压经过电阻分压取样,得到与被测电压成比例的取样电压Ui , Ui经拨盘整定,再进行整流滤波,得到直流Uo ,逻辑回将Uo与门坎电压Uz进行比较。对欠电压继电器,若Uo> Uz ,则出口继电器不动作;若Uo

四、JY-BS/3电压继电器的触点性能
a. 触点断开容量:在直流有感(τ= 5ms)回路,U≤250V,I≤2A,为50W;在交流(cosφ=0.4)回路,U≤250V,I≤2A,为250VA。
b. 电寿命:5×10次。
c. 机械寿命为10次。
五、JY-BS/3电压继电器的开孔尺寸

公司介绍:上海上继科技有限公司是一家专业从事电力系统继电保护及智能电网电力自动化产品的研发、设计、生产、销售和服务为一体的高科技公司。拥有资深继电保护专家团队和国内**的检测仪器及校验设备。同时还引用国内外先进技术,来进行技术创新。本公司的产品广泛用于电力、工矿、铁路、建筑等国家重大工程输配变电系统上,产品远销东南亚及中东地区。产品通过国家继电保护及自动化设备质量监督检验中心检测,获得ISO-9001:2000国际质量体系认证。“科技创新,诚信务实”是公司的经营理念,本公司以高超的技术支持和对用户高度负责的售后服务赢得了输配电成套企业的信赖,且树立了良好的信誉。
上海上继科技有限公司(专注电力保护继电器生产厂家)销售热线:021-57233089 QQ:1932551438
{以上内容仅供参考,上海上继科技有限公司有最终解释权}
更多继电器精彩文章——JY-B/3DK电压继电器接线图及开孔尺寸